Specialdesignet toiletvogn med bad
Vi er utroligt stolte af at kunne præsentere denne mobile toiletvogn med indbygget kombi vaskemaskine/tørretumbler og bordplads, der kan bruges til vasketøj eller som puslebord til børnene. Vi har selv tegnet vognen og er de eneste i Danmark med netop denne type. Alle vores badmobiler og toiletvogne går som varmt brød, så tøv ikke for længe, hvis I er interesserede i at leje.

Hvordan tilslutter jeg et mobilt badeværelse?
Alle vores toiletvogne er plug-and-play – det vil sige: nemme at installere og klar til brug. Med vognen følger altid en 25 meter lang vandslange, som skal tilsluttes en vandhane. Vandslangen passer til de fleste almindelige udendørshaner. Til toilettets kværnpumpe er knyttet en 25 meter lang afløbsslange, som skal føres ned i nærmeste kloak. Til slut skal man have fat i det medfølgende elkabel, som også har en længde på 25 meter. Elkablet skal tilsluttes en stikkontakt. I alle vores bad- og toiletvogne passer kablet til en helt almindelig stikkontakt med 230 volt.

Toiletvognen kan, som alle vores vogne leveres eller hentes af lejer selv.

Se den fulde inventarliste samt de tekniske specifikationer nedenfor, og læs mere om, hvordan man installerer vores vogne under vejledning til valg af beboelsesvogn og ofte stillede spørgsmål. Er du på udkig efter en anden type toiletvogn? Se vores mobile badeværelse uden vaskemaskine og tørretumler.

Har vi ikke præcis den vogn I er på udkig efter? Kontakt os – så får vi den hjem!

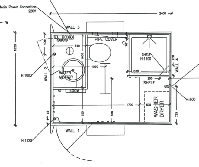
Inventar
Komplet badeværelse med:
Toilet med kværn
Brusekabine
Håndvask
Kombi vaskemaskine / tørretumler
Arbejdsbord
Elradiatorer
Priser
Teknisk info
Dimensioner B(med hjul)xL (med træk) xH 185(235)×240(400)x275 cm
Egenvægt: 500 kg
Total vægt: 750 kg
Tilslutninger: 25 meter 3/4” vandslange
25 meter 1” afløbsslange
25 meter elkabel med 230 Volt alm. stik
plantegning mobilt badeværelse med bryggers

Få en virtuel tur rundt i vores mobile badeværelse / Bryggers

Lej dette mobile badeværelse / bryggers